江苏腾嘉测控技术有限公司
Jiangsu tengjia measurement and control technology co. LTD
400-998-9770

卡装式涡街流量计

浏览次数:10378
TJLUGB法兰式涡街流量计是根据卡门(Karman)涡街原理研究生产的测量气体、蒸汽或液体的体积流量、标况的体积流量或质量流量的体积流量计。主要用于工业管道介质流体的流量测量,如气体、液体、蒸汽等多种介质。
400-998-9770

工程师一对一服务
商品详情
技术选型
经典案例
售后承诺
联系我们

 

 

  智能涡街流量计,主要用于工业管道介质流体的流量测量,如气体、液体、蒸 汽等多种介质。其特点是压力损失小,量程范围大,精度高,在测量工况体积流量时 几乎不受流体密度、压力、温度、粘度等参数的影响。无可动机械零件,因此可靠性 高、维护量小。仪表参数能长期稳定。本仪表采用压电应力式传感器,可靠性高,可在 -25℃~+320℃的工作温度范围内工作。有模拟标准信号,也有数字脉冲信号输出,容易 与计算机等数字系统配套使用,是一种比较先进、理想的流量仪表。

压力损失小,量程范围大,精度高;

在测量工况体积流量时几乎不受流体密度、压力、温度、粘度等参数的影响;

无可动机械零件,因此可靠性高、维护量小;

仪表参数能长期稳定。本仪表采用压电应力式传感器,可靠性高,可在-25℃~+320℃的工作温度范围内工作;

应用范围广,蒸汽,气体,液体等流体流量均可测量;

基于点阵显示的人性化菜单和界面,配合明亮的背光,支持中文和英文两种语言,适合各种客户群;

支持温度、压力测量,方便气体介质温压补偿的需求;

支持流速换算显示功能,方便现场看当前流速;

支持分屏显示功能,可以让屏幕上放大显示单个或两个参数(温度,压力,工况、标况的流量和流速等);

支持4-20mA输出、脉冲(当量)输出、报警输出、RS485通讯输出;

两线制、三线制都分别DCDC(DC1000V)隔离;

 

 安装注意事项

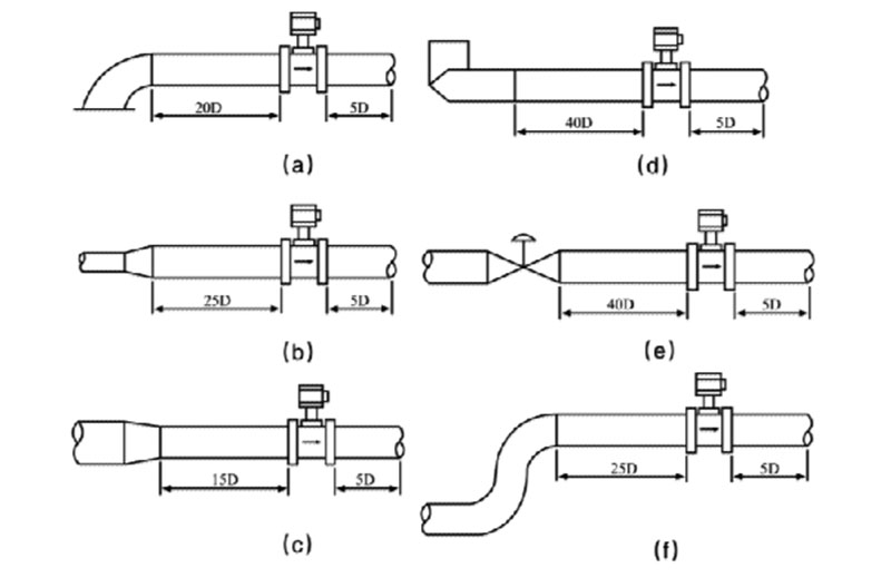
  涡街流量计属于对管道流速分布畸变、旋转流和流动脉动等敏感的流量计,因此, 对现场管道安装条件应充分重视,遵照生产厂使用说明书的要求执行。涡街流量计可安装在室内或室外。如果安装在地下井里,有水淹的可能,要选用潜 水型传感器。传感器在管道上可以水平、垂直或倾斜安装,但测量液体和气体时为防止 气泡和液滴的干扰,安装位置要注意,如图1所示。

 

  涡街流量计必须保证上、下游直管段有必要的长度,如图所示。在各种资料中数 据有差异,其原因可能是,旋涡发生体尚未标准化,形状尺寸的差异有多少影响尚待验 证;对各类阻流件必要的直管段长度试验研究尚不够,即还不成熟,对比节流式差压流 量计,这方面工作还处于初始阶段。

 

  电气安装应注意传感器与转换器之前采用屏蔽电缆或低噪声电缆连接,其距离不应 超过使用说明书的规定。布线时应远离强功率电源线,尽量用单独金属套管保护。应遵 “一点接地”原则,接地电阻应小于10Ω。整体型和分离型都应在传感器侧接地,转 换器外壳接地点应与传感器“同地”。带温压补偿时安装位置,如图6所示。

 

 

产品质量承诺

1. 严格按合同要求,提供符合设计标准,质量合格的产品。

2. 严格检查和控制原材料、原器件、配套件的进厂质量。

3. 作为设备总承包单位,对用户负全面质量责任,组织各协作配套生 产单位,联保设备整体质量,保证按合同完成任务。

4. 按合同规定向监造单位提供有关标准和图纸,并为监造提供方便。

5. 对设备制造过程中出现的质量缺陷及时向需方和监造代表通报,不 隐瞒,若设备缺陷超过合同规定的标准,供方无条件返修或更换。在安装和 试运过程中,设备出现质量问题,先处理问题,再分清责任,一切以满足工 程进度需要为准则。

技术服务承诺

1. 及时向需方提供按合同规定的全部技术资料和图纸,有义务在必要时邀请需方参与供方的技术设计审查 www.copyprot.com

2. 按需方要求的时间到现场进行技术服务best replica watches ,指导需方按供方的技术资料和图纸要求进行安装、分部与整套试运及试生产。

3. 对于需方选购的与合同设备有关的配套设备,供方应主动提供满足设备接口要求的技术条件和资料。

4. 按合同规定为需方举办有关设备安装、调试、使用、维护技术的业务培训班。加强售前、售中、售后服务,把”24 小时服务”,“超前服务”、“全过程服务”、终身服务“贯彻在产品制造、安装、调试、大修的全过程。接到需方反映质量问题信息,在 24 小时内作为答复或派出服务人员,尽快到达现场,做到用户不满意,服务不停止,24 小时服务热线:18015147885

 

 

 

 

江苏腾嘉测控技术有限公司

Jiangsu tengjia measurement and control technology co. LTD 

地  址:江苏省淮安市金湖县金北街道工业集中区二桥北路西侧21-23号

客服电话:400-998-9770

24小时服务热线:18015147885

  箱:56604841@qq.com